Du coup, j'ai craqué, fallait pas me laisser la carte bleue




https://www.ebay.fr/itm/CAN-Clip-V170-f ... 2#payCntId
Il y avait longtemps qu'elle me faisait de l’œil

Il va falloir que je prenne quelques heures afin de scanner la doc pour moi et après je te l'envoie.
Il y a quelques différences d'une année à l'autre sur certains schémas.
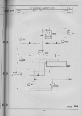
Pour reparler du problème de départ, tu avais perdu ta masse liaison batterie->moteur, la masse s'est rebouclée en passant par la liaison de masse entre batterie et face avant à droite, à coté de la batterie, la masse moteur a été réalimenté par le câble compteur et celui de la marche arrière, d’où la surchauffe de ces câbles qui ont mal supporté les tentatives de démarrage. Il faut comprendre le chemin emprunté par le moins batterie jusqu'au démarreur pour savoir ou une masse a pu chauffer et s'oxyder.
Ton calculateur d'injection une fois réveillé par le +APC en borne 19 envoie un moins au relais pompe qui passse par le connecteur R28.
Mais le moins qui alimente le calculo est la masse M17 qui passe par le connecteur R11 et alimente aussi le moins du module d'allumage, c'est pour ça qu'il faut la controler en charge.
Tu vas fabriquer un outil afin de contrôler tes masses, c'est à dire une douille et une ampoule de 21 watts et 2 fils afin de mettre un fil au plus batterie (directement dessus) et avec l'autre tu vas aller toucher le moins arrivant au M.A et aussi le moins arrivant sur la borne 2 du contacteur pied levé/pleine charge situé sur le boitier papillon.
Une autre solution sera de déconnecter le connecteur du calculateur et de vérifier sous tension si on a bien nos moins et nos plus qui doivent commander les relais.
Pour ta vidéo, il est évident que le fil est coupé dans le connecteur, c'est classique avec le temps. Afin de remédier au problème tu peux soit le changer soit ouvrir le connecteur et voir ou est la coupure afin de ressouder. Soit tu coupes les deux connecteurs et tu soudes fil à fil avec de la gaine thermorétractable pour isoler les soudures mais après, il faut dessouder pour le changer. Attention à ne pas intervertir les fils.
J'étudie les schémas et je t'en dirai plus, plus tard.
Harry. A+